Описание
Реле утечки с самоконтролем исправности элементов схемм РУ-380.1М предназаначено для зажиты людей от поражения электрическим током и других опасных последствий утечек тока на землю в трехфазных электрических сетях переменного тока напряжением 380 В с изолированной нейтралью трансформатора.
Реле утечки уменьшает вероятность:
-воспламенения электрооборудования токами утечки на землю;
-преждевременного воспламенения электродетонатора токами утечки трехфазной сети;
-развития повреждения работающего электрооборудования с отсыревшей изоляцией;
-опасного нагрева и сквозного прожога взрывобезопасных оболочек электрооборудования под воздействием устойчивой дуги, возникающей между проводниками и оболочкой;
-воспламенения рудничного газа и угольной пыли токами утечки.
Благодаря самоконтролю исправности основных элементов схемы реле утечки предотвращается эксплуатация электрических сетей при неисправном реле утечки.
Реле утечки следует устанавливать непосредственно у обоих коммутационных аппаратов (фидерных автоматов), на которые они воздействуют при снижении сопротивления изоляции до опасной величины.
Для работы с реле утечки в качестве коммутационного аппарат л должны применяться фидерные автоматы на напряжение 380 В, имеющие встроенную отключающую катушку ОК.
При установке нескольких фидерных автоматов, подключенных в одному силовому трансформатору со вторичным напряжением 380 В, реле утечки присоединяется к общему фидерному автомату, к которому присоеденены все остальные автоматы. Применение реле утечки в сетях с глухозаземленной нейтралью трансформатора недопустимо.
1.Номинальнеє напряжение защишаемой сети (частотой 50 Гц) — 380В
2.Допустимеє отклонение величини питающего напряжения от поминального — +10%; -15%
3.Длительный ток утечки, не более — 0,25 А
4.Сопротивление срабатывания реле утечки при симметричной трехфазной
утечке, не менее — 10кОм на фазу
5.Сопротивление срабатывания реле утечки при однофазной утечке в диапазоне
ёмкостей от 0 до 1,0мкф на фазу и номинальном напряжении сети, не более — 15кОм
6.Собственное время срабатывания реле утечки при возникновении
однофазной утечки сопротивлением 1000 Ом, не более — 0,1 с
7.Вибрация в месте эксплуатации частотой до 35 Гц с ускорением до 5 м/с2
8.Уровень взрывозащиты — РВ
9.Вид взрывозащиты — ЗВ
10.Степень защиты — JP54
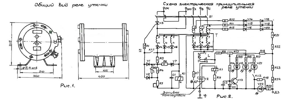
11.Габариты — 420*375*315мм
12.Масса- 40 кг








