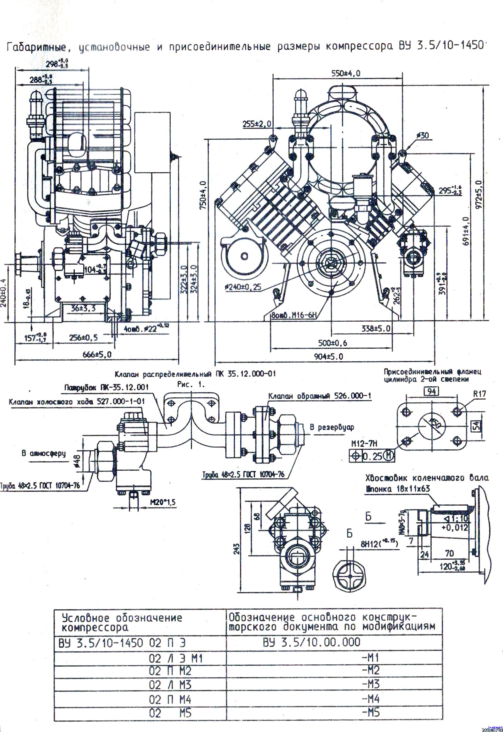
Описание
Модель: ВУ 3,5|10-1450;
Тип компрессора: двухступенчатый, 2-х цилиндровый с тронковыми поршнями, V-образное с углом 90o;
Число цилиндров:
I-й ступени: 1;
II-й ступени: 1.
Производительность, приведенная к условиям всасывания при номинальной частоте вращения и избыточном давлении нагнетания 0,98 МПа, м3/мин: 3,5+5%;
Мощность, потребляемая компрессором при номинальном режиме работы, кВт: 29,05;
Число вращения коленчатого вала (число оборотов), с-1 (об/мин):
номинальная: 24,16 (1450);
минимальная: 6,67 (400);
максимальная (кратковременно до 5 мин): 24,83 (1670).
Давление нагнетания (избыточное), МПа (кгс/см3):
конечное (по заказу потребителя): 0,98 (10,0);
минимальное: 0,598 (6,0);
максимальное (кратковременно до 5 мин): 1,078 (11,0).
Масса компрессора (без смазки, электронагревателей, системы разгрузки), кг: 310+5%;
Смазка компрессора: комбинированная: под давлением от шестеренного масляного насоса, разбрызгиванием;
Давление масла (избыточное) в системе смазки компрессора, МПа (кгс/см3):
при номинальной частоте вращения: 0,245…0,343 (2,5…3,5);
при минимальной частоте вращения: 0,147-0.01 (1.5)-0.1.
Расход масла при номинальном скоростном режиме, г/ч: 21;
Масло компрессорное:
летнее: К-19 ГОСТ 1861-73 от +60oC до -5oC; КС-19 ГОСТ 9243-75 от +60oC до -5oC; КС-19п ТУ 38.401-58-243-99 от +60oC до -5oC; КЗ-20 ТУ 38.401-58-19-91 от +60oC до -5oC (из них предпочтительней: КЗ-20 и КС-19);
зимнее: КЗ-10н ТУ 38.401-58-149-96 от 0oC до -20oC; РОВЕЛ КЗ-10С ТУ 0253-093-001148843-2004 до -50oC (из них предпочтительней РОВЕЛ КЗ-10С);
Емкость масляной ванны, л: 9,0+1,0;
Электронагреватели масла:
общая мощность на компрессор, Вт: 1000;
напряжение (по условиям заказа), В: 50, 110, 220.
Model: VU 3.5|10-1450;
Compressor type: two-stage, 2-cylinder with trunk pistons, V-shaped with an angle of 90o;
Number of cylinders:
1st stage: 1;
Stage II: 1.
Productivity reduced to suction conditions at rated speed and excess discharge pressure of 0.98 MPa, m3/min: 3.5+5%;
Power consumed by the compressor at nominal operating mode, kW: 29.05;
Crankshaft rotation speed (rpm), s-1 (rpm):
nominal: 24.16 (1450);
minimum: 6.67 (400);
maximum (short-term up to 5 minutes): 24.83 (1670).
Discharge pressure (excess), MPa (kgf/cm3):
final (customer order): 0.98 (10.0);
minimum: 0.598 (6.0);
maximum (short-term up to 5 minutes): 1.078 (11.0).
Compressor weight (without lubricant, electric heaters, unloading system), kg: 310+5%;
Compressor lubrication: combined: under pressure from a gear oil pump, splashing;
Oil pressure (excess) in the compressor lubrication system, MPa (kgf/cm3):
at rated speed: 0.245…0.343 (2.5…3.5);
at minimum speed: 0.147-0.01 (1.5)-0.1.
Oil consumption at rated speed, g/h: 21;
Compressor oil:
summer: K-19 GOST 1861-73 from +60oC to -5oC; KS-19 GOST 9243-75 from +60oC to -5oC; KS-19p TU 38.401-58-243-99 from +60oC to -5oC; KZ-20 TU 38.401-58-19-91 from +60oC to -5oC (of which KZ-20 and KS-19 are preferable);
winter: KZ-10n TU 38.401-58-149-96 from 0oC to -20oC; ROVEL KZ-10S TU 0253-093-001148843-2004 up to -50oC (of which ROVEL KZ-10S is preferable);
Oil bath capacity, l: 9.0+1.0;
Electric oil heaters:
total power per compressor, W: 1000;
voltage (according to order conditions), V: 50, 110, 220.









